Doğrultmaç, iki yönlü dalgalı akımı, tek yönlü akıma çeviren elektronik devrelere denir. Doğrultmaç devreleri, regüle veya regülatör gibi isimlerle de ifade edilmektedir.
Doğrultma işlemi genel olarak bütün devrelerde kullanılan bir sistemdir. Ayrıca güç elektroniğinde, güç kaynağı ve besleme sistemleri gibi amaçlı kartlarda doğrultma işlemi kullanılmaktadır.
Doğrultmaç devreleri ile alternatif akım kaynağı (AC), doğru akım kaynağı (DC) şekline dönüştürülebilir.
1- DOĞRULTMAÇ ÇEŞİTLERİ
1.1- YARIM DALGA DOĞRULTMAÇ DEVRESİ
Çalışma Presibi
Devrenin çalışmasını ayrıntılı olarak incelemek üzere yukardaki, yararlanılacaktır. Yarım dalga doğrultmaç devresine uygulanan giriş işareti sinüzoidal dır ve zamana bağlı olarak yön değiştirmektedir. Devrede kullanılan diyotu ideal bir diyot olarak düşünelim. Giriş işaretinin pozitif alternansında; diyot doğru polarmalanmıştrr. Dolayısıyla iletkendir. Üzerinden akım akmasına izin verir. Pozitif alternans yük üzerinde oluşur.
Giriş işaretinin frekansına bağlı olarak bir süre sonra diyotun anoduna negatif alternans uygulanacaktır. Dolayısıyla giriş işaretinin negatif alternansında diyot yalıtımdadır. Çünkü diyot ters yönde polarmalanmıştrr. Üzerinden akım akmasına izin vermez. Açık devredir. RL direnci üzerinden alınan çıkış işareti 0V olur.
Yarım dalga doğrultmaç devresinin çıkışında elde edilen işaretin dalga biçimi en aşağıdaki şekilde ayrıntılı olarak verilmiştir. Yarım dalga doğrultmaç devresinin çıkışından alınan işaret artık AC bir işaret değildir. Çünkü çıkış işareti, negatif alternansları içermez. Doğrultmaç çıkışından sadece pozitif saykıllar alınmaktadır. Çıkış işareti bu nedenle DC işarete de benzememektedir dalgalıdır. Bu durum istenmez. Gerçekte doğrultmaç çıkışından tam bir DC veya DC gerilime yakın bir işaret alınmalıdır.
Hesaplamalar
Yarım dalga doğrultmaç devresinin çıkışından alınan işaretin DC değeri önemlidir. Bu değeri ölçmek için çıkış yüküne (RL) paralel bir DC voltmetre bağladığımızda aşağıdaki işaretin ortalama değerini ölçeriz.
1.2- TAM DALGA DOĞRULTMAÇ DEVRESİ
Tam dalga doğrultmaç devresinde ise doğrultma işlemi, şebekenin her iki alternansında gerçekleştirilir. Dolayısıyla çıkış gerilimi daha büyük değerdedir ve DC’ye daha yakındır.
Çalışma Prensibi
Tam dalga doğrultmaç devresi aşağıdaki şekilde görülmektedir. Bu devre, orta uçlu bir transformatör ve 2 adet diyot ile gerçekleştirilmiştir. Transformatörün primer sargılarına uygulanan şebeke gerilimi, transformatörün sekonder sargılarında tekrar elde edilmiştir. Sekonderde elde edilen geriliminin değeri transformatör dönüştürme oranına bağlıdır. Transformatörün sekonder sargısı şekilde görüldüğü gibi üç uçludur ve orta ucu referans olarak alınmıştır. Sekonder sargısının orta ucu referans (şase) olarak alındığında sekonder sargıları üzerinde oluşan gerilimin dalga biçimleri ve yönleri şekil üzerinde ayrıntılı olarak gösterilmiştir.
Orta uçlu tam dalga doğrultmaç devresinin incelenmesi için en iyi yöntem şebeke geriliminin her bir alternansı için devreyi analiz etmektir. Orta uç referans olarak alınırsa, sekonder gerilimi iki ayrı değere (Vsek/2) dönüştürülmüştür. Örneğin; Vgiriş işaretinin pozitif alternansında, transformatörün sekonder sargısının üst ucunda pozitif bir gerilim oluşacaktır. Bu durumda, D1 diyotu doğru polarmalandırılmış olur. Akım devresini; trafonun üst ucu, D1 diyotu ve RL yük direnci üzerinden transformatörün orta ucunda tamamlar. RL yük direnci üzerinde aşağıdaki şekildeki gibi belirtilen yönde pozitif alternans oluşur. Akım yönü ve akımın izlediği yol şekil üzerinde ayrıntılı olarak gösterilmiştir.
Şebekenin negatif alternansında; transformatörün sekonder sargılarında oluşan gerilim düşümü bir önceki durumun tam tersidir. Bu durumda şaseye göre; sekonder sargılarının üst ucunda negatif alternans, alt ucunda ise pozitif alternans oluşur. Bu durum şekil-2.12 üzerinde ayrıntılı olarak gösterilmiştir. Bu durumda D2 diyotu iletken, D1 diyotu ise yalıtkandır. Akım devresini trafonun orta ucundan başlayarak D2 üzerinden ve RL yükü üzerinden geçerek tamamlar. Yük üzerinde aşağıdaki şekilde belirtilen dalga şekli oluşur. Akım yolu ve gerilim düşümleri şekil üzerinde gösterilmiştir.
Hesaplamalar
1.3- KÖPRÜ TİPİ DOĞRULTMAÇ DEVRESİ
Tam-dalga doğrultmaç devresi tasarımında diğer bir alternatif ise köprü tipi tam-dalga doğrultmaç devresidir. Köprü tipi tam-dalga doğrultmaç devresi 4 adet diyot kullanılarak gerçekleştirilir. Şehir şebekesinden alınan 220Vrms/50Hz değere sahip sinüzoidal gerilim bir transformatör kullanılarak istenilen değere dönüştürülür.
Çalışma Prensibi
Transformatörün sekonderinden alınan gerilim doğrultularak çıkıştaki yük (RL) üzerine aktarılır. Doğrultma işleminin nasıl yapıldığı aşağıdaki şekillerin yardımıyla anlatılacaktır. Şehir şebekesinin pozitif alternansında; transformatörün sekonder sargısının üst ucunda pozitif alternans oluşur. D1 ve D2 diyotu doğru yönde polarmalandığı için akım devresini D1 diyotu, RL yük direnci ve D2 diyotundan geçerek transformatörün alt ucunda tamamlar. RL yük direnci üzerinde pozitif alternans oluşur.
Şebekenin negatif alternansında; bu defa transformatörün alt ucuna pozitif alternans oluşacaktır. Bu durumda D3 ve D4 diyotları doğru yönde polarmalanır ve iletime geçerler. Akım devresini; D4 diyotu, RL yük direnci ve D3 diyotu üzerinden geçerek transformatörün üst ucunda tamamlar ve RL yük direnci üzerinde pozitif alternans oluşur.
Hesaplamalar
2- DOĞRULTMAÇ FİLTRELERİ
Yarım dalga ve tam dalga doğrultmaç devrelerinin akışlarından alınan doğrultmuş sinyal ideal bir DC sinyalden çok uzaktır. Doğrultucu devrelerin akısından alınan bu sinyal, darbelidir ve birçok AC bileşen barındırır.
Elektronik devre elemanlarının tasarımında ve günlük hayatta kullandığımız DC sinyal ise ideal veya ideale yakın olmalıdır. AC bileşenler ve darbeler barındırmamalıdır. Şehir şebekesinden elde edilen doğrultulmuş sinyal çeşitli filtre devreleri kullanılarak ideal bir DC gerilim haline dönüştürülebilir.
DC Güç kaynağı tasarımı ve yapımında genellikle 50Hz frekansa sahip şehir şebeke geriliminden yararlanılır. Bu gerilim tam dalga doğrultmaç devreleri yardımıyla doğrultulur. Doğrultmaç çıkışından alman gerilim ideal bir DC gerilim olmaktan uzaktır. Çeşitli darbeler barındırır ve l00 Hz'lik bir frekansa sahiptir.
Doğrultmaç çıkışından alınan gerilim, büyük bir dalgalanmaya sahiptir ve tam bir DC gerilimden uzaktır. Filtre çıkışında ise dalgalanma oranı oldukça azaltılmıştır. Elde edilen işaret DC gerilime çok yakındır. Filtre çıkışında küçük de olsa bir takım dalgalanmalar vardır. Bu dalgalanma "Rıpıl" olarak adlandırılır. Kaliteli bir doğrultmaç devresinde rıpıl faktörünün minimum değere düşürülmesi gerekmektedir.
2.1- KAPASİTİF FİLTRE
Filtreleme işlemi için genellikle kondansatör veya bobin gibi pasif devre elemanlarından faydalanılır. Doğrultmaç devrelerinde, filtreleme işlemi için en çok kullanılan yöntem kapasitif filtre devresidir. Bu filtre işleminde kondansatörlerden yararlanılır.
Kondansatör ile gerçekleştirilen filtre işlemi aşağıdaki şekilde ayrıntılı olarak gösterilmiştir. Sisteme enerji verildiğinde önce pozitif alternansın geldiğini varsayalım. Bu anda diyot doğru polarmalandığı için iletkendir. Üzerinden akım akmasına izin verir. Pozitif alternansın ilk yarısı yük üzerinde oluşur. Devredeki kondansatörde aynı anda pozitif alternansın ilk yarı değerine şarj olmuştur.
Pozitif alternansın ikinci yarısı oluşmaya başladığında diyot yalıtımdadır. Diyot'un katodu anoduna nazaran daha pozitiftir. Çünkü kondansatör giriş geriliminin tepe değerine şarj olmuştur. Kondansatör şarj gerilimini yukardaki şekilde belirtildiği gibi yük üzerine boşaltır.
Şebekeden negatif alternans geldiğinde ise diyot ters polarma olduğu için yalıtımdadır. Kondansatörün deşarjı şehir şebekesinin negatif alternansı boyunca devam eder. Şebekenin pozitif alternansı tekrar geldiğinde bir önceki adımda anlatılan işlemler devam eder. Sonuçta çıkış yükü üzerinde oluşan işaret DC'ye oldukça yakındır. Çıkış işaretindeki dalgalanmaya "rıpıl" denildiğini belirtmiştik. DC güç kaynaklarında rıpıl faktörünün minimum düzeyde olması istenir. Bu amaçla filtreleme işlemi iyi yapılmalıdır.
Kondansatörle yapılan filtreleme işleminde kondansatörün kapasitesi büyük önem taşır. Aşağıdaki şekilde filtreleme kondansatörünün çıkış işaretine etkisi ayrıntılı olarak gösterilmiştir.
Filtreleme işleminin tam dalga doğrultmaç devresinde daha ideal sonuçlar vereceği açıktır. Aşağıdaki şekilde ise tam dalga doğrultmaç devresinde gerçekleştirilen kapasitif filtreleme işlemi sonunda elde edilen çıkış işaretinin dalga biçimi verilmiştir.
Filtreleme işlemi sonunda elde edilen çıkış işaretinin dalga biçimi bir miktar dalgalanma içermektedir. Bu dalgalanmaya rıpıl adı verildiğini daha önce belirtmiştik. Filtrelemenin kalitesini ise "rıpıl faktörü=rp" belirlenmektedir. Rıpıl faktörü yüzde olarak ifade edilir.
UYGULAMA
Aşağıdaki devrenin çıkış gerilimini ve ripple faktörünü bulmaya çalışalım.
Çıkışında kapasitif filtre kullanılan bir doğrultmaç devresi yukarıda verilmiştir. Bu devrede S anahtarı kapatıldığı anda; filtre kondansatörü ilk anda yüksüz (boş) olduğu için kısa devre etkisi göstererek aşırı akım çeker. Dolayısıyla devreyi korumak amacı ile kullanılan sigorta (F) atabilir. Ayrıca diyotlar üzerinden geçici bir an içinde olsa yüksek akım geçer.
Devrenin ilk açılışında oluşan aşırı akım etkisini minimuma indirmek için genellikle bir akım sınırlama direnci kullanılır. Bu direnç şekil üzerinde Rani olarak tanımlanmıştır. Aşırı akım etkisini minimuma indirmek için kullanılan Rani direncinin değeri önemlidir. Bu direnç diyot üzerinden geçecek tepe akım değerini sınırlamalıdır. Uygulamalarda bu direnç üzerinde bir miktar güç harcaması olacağı dikkate alınmalıdır.
2.2- LC FİLTRE
Doğrultmaç devrelerinde rıpıl faktörünü minimuma indirmek için bir diğer alternatif bobin ve kondansatörden oluşan LC filtre devresi kullanmaktır. Aşağıdaki şekilde LC filtre devresi görülmektedir
Bu filtre devresinde bobinin endüktif reaktansı (XL) ve kondansatörün kapasitif reaktansından (XC) yararlanılarak filtre işlemi gerçekleştirilir. Böyle bir filtre devresinde giriş ve çıkış işaretlerinin dalga biçimleri aşağıdaki şekil üzerinde gösterilmiştir. Çıkış geriliminin alacağı değer ve dalgalılık miktarı aşağıda formüle edilmiştir.
2.3- π ve T FİLTRE
LC tipi filtre devreleri geliştirilerek çok daha kaliteli filtre devreleri oluşturulmuştur. π ve T tipi filtreler bu uygulamalara iyi bir örnektir. Rıpıl faktörünün minimuma indirilmesi gereken çok kaliteli doğrultmaç çıkışlarında bu tip filtreler kullanılabilir.
Doğrultma işlemi genel olarak bütün devrelerde kullanılan bir sistemdir. Ayrıca güç elektroniğinde, güç kaynağı ve besleme sistemleri gibi amaçlı kartlarda doğrultma işlemi kullanılmaktadır.
Doğrultmaç devreleri ile alternatif akım kaynağı (AC), doğru akım kaynağı (DC) şekline dönüştürülebilir.
1- DOĞRULTMAÇ ÇEŞİTLERİ
1.1- YARIM DALGA DOĞRULTMAÇ DEVRESİ
Çalışma Presibi
Devrenin çalışmasını ayrıntılı olarak incelemek üzere yukardaki, yararlanılacaktır. Yarım dalga doğrultmaç devresine uygulanan giriş işareti sinüzoidal dır ve zamana bağlı olarak yön değiştirmektedir. Devrede kullanılan diyotu ideal bir diyot olarak düşünelim. Giriş işaretinin pozitif alternansında; diyot doğru polarmalanmıştrr. Dolayısıyla iletkendir. Üzerinden akım akmasına izin verir. Pozitif alternans yük üzerinde oluşur.
Giriş işaretinin frekansına bağlı olarak bir süre sonra diyotun anoduna negatif alternans uygulanacaktır. Dolayısıyla giriş işaretinin negatif alternansında diyot yalıtımdadır. Çünkü diyot ters yönde polarmalanmıştrr. Üzerinden akım akmasına izin vermez. Açık devredir. RL direnci üzerinden alınan çıkış işareti 0V olur.
Yarım dalga doğrultmaç devresinin çıkışında elde edilen işaretin dalga biçimi en aşağıdaki şekilde ayrıntılı olarak verilmiştir. Yarım dalga doğrultmaç devresinin çıkışından alınan işaret artık AC bir işaret değildir. Çünkü çıkış işareti, negatif alternansları içermez. Doğrultmaç çıkışından sadece pozitif saykıllar alınmaktadır. Çıkış işareti bu nedenle DC işarete de benzememektedir dalgalıdır. Bu durum istenmez. Gerçekte doğrultmaç çıkışından tam bir DC veya DC gerilime yakın bir işaret alınmalıdır.
Hesaplamalar
Yarım dalga doğrultmaç devresinin çıkışından alınan işaretin DC değeri önemlidir. Bu değeri ölçmek için çıkış yüküne (RL) paralel bir DC voltmetre bağladığımızda aşağıdaki işaretin ortalama değerini ölçeriz.
1.2- TAM DALGA DOĞRULTMAÇ DEVRESİ
Tam dalga doğrultmaç devresinde ise doğrultma işlemi, şebekenin her iki alternansında gerçekleştirilir. Dolayısıyla çıkış gerilimi daha büyük değerdedir ve DC’ye daha yakındır.
| Yarım dalga ve tam dalga doğrultmaç devresinde çıkış dalga biçimleri |
Tam dalga doğrultmaç devresi aşağıdaki şekilde görülmektedir. Bu devre, orta uçlu bir transformatör ve 2 adet diyot ile gerçekleştirilmiştir. Transformatörün primer sargılarına uygulanan şebeke gerilimi, transformatörün sekonder sargılarında tekrar elde edilmiştir. Sekonderde elde edilen geriliminin değeri transformatör dönüştürme oranına bağlıdır. Transformatörün sekonder sargısı şekilde görüldüğü gibi üç uçludur ve orta ucu referans olarak alınmıştır. Sekonder sargısının orta ucu referans (şase) olarak alındığında sekonder sargıları üzerinde oluşan gerilimin dalga biçimleri ve yönleri şekil üzerinde ayrıntılı olarak gösterilmiştir.
Orta uçlu tam dalga doğrultmaç devresinin incelenmesi için en iyi yöntem şebeke geriliminin her bir alternansı için devreyi analiz etmektir. Orta uç referans olarak alınırsa, sekonder gerilimi iki ayrı değere (Vsek/2) dönüştürülmüştür. Örneğin; Vgiriş işaretinin pozitif alternansında, transformatörün sekonder sargısının üst ucunda pozitif bir gerilim oluşacaktır. Bu durumda, D1 diyotu doğru polarmalandırılmış olur. Akım devresini; trafonun üst ucu, D1 diyotu ve RL yük direnci üzerinden transformatörün orta ucunda tamamlar. RL yük direnci üzerinde aşağıdaki şekildeki gibi belirtilen yönde pozitif alternans oluşur. Akım yönü ve akımın izlediği yol şekil üzerinde ayrıntılı olarak gösterilmiştir.
Şebekenin negatif alternansında; transformatörün sekonder sargılarında oluşan gerilim düşümü bir önceki durumun tam tersidir. Bu durumda şaseye göre; sekonder sargılarının üst ucunda negatif alternans, alt ucunda ise pozitif alternans oluşur. Bu durum şekil-2.12 üzerinde ayrıntılı olarak gösterilmiştir. Bu durumda D2 diyotu iletken, D1 diyotu ise yalıtkandır. Akım devresini trafonun orta ucundan başlayarak D2 üzerinden ve RL yükü üzerinden geçerek tamamlar. Yük üzerinde aşağıdaki şekilde belirtilen dalga şekli oluşur. Akım yolu ve gerilim düşümleri şekil üzerinde gösterilmiştir.
Hesaplamalar
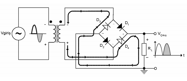
1.3- KÖPRÜ TİPİ DOĞRULTMAÇ DEVRESİ
Tam-dalga doğrultmaç devresi tasarımında diğer bir alternatif ise köprü tipi tam-dalga doğrultmaç devresidir. Köprü tipi tam-dalga doğrultmaç devresi 4 adet diyot kullanılarak gerçekleştirilir. Şehir şebekesinden alınan 220Vrms/50Hz değere sahip sinüzoidal gerilim bir transformatör kullanılarak istenilen değere dönüştürülür.
Çalışma Prensibi
Transformatörün sekonderinden alınan gerilim doğrultularak çıkıştaki yük (RL) üzerine aktarılır. Doğrultma işleminin nasıl yapıldığı aşağıdaki şekillerin yardımıyla anlatılacaktır. Şehir şebekesinin pozitif alternansında; transformatörün sekonder sargısının üst ucunda pozitif alternans oluşur. D1 ve D2 diyotu doğru yönde polarmalandığı için akım devresini D1 diyotu, RL yük direnci ve D2 diyotundan geçerek transformatörün alt ucunda tamamlar. RL yük direnci üzerinde pozitif alternans oluşur.
| Pozitif alternansta tam dalga doğrultmaç devresinin davranışı |
| Negatif alternansta tam dalga doğrultmaç devresinin davranışı |
2- DOĞRULTMAÇ FİLTRELERİ
Yarım dalga ve tam dalga doğrultmaç devrelerinin akışlarından alınan doğrultmuş sinyal ideal bir DC sinyalden çok uzaktır. Doğrultucu devrelerin akısından alınan bu sinyal, darbelidir ve birçok AC bileşen barındırır.
Elektronik devre elemanlarının tasarımında ve günlük hayatta kullandığımız DC sinyal ise ideal veya ideale yakın olmalıdır. AC bileşenler ve darbeler barındırmamalıdır. Şehir şebekesinden elde edilen doğrultulmuş sinyal çeşitli filtre devreleri kullanılarak ideal bir DC gerilim haline dönüştürülebilir.
DC Güç kaynağı tasarımı ve yapımında genellikle 50Hz frekansa sahip şehir şebeke geriliminden yararlanılır. Bu gerilim tam dalga doğrultmaç devreleri yardımıyla doğrultulur. Doğrultmaç çıkışından alman gerilim ideal bir DC gerilim olmaktan uzaktır. Çeşitli darbeler barındırır ve l00 Hz'lik bir frekansa sahiptir.
| Doğrultmaç Devrelerinde Filtre işlemi |
2.1- KAPASİTİF FİLTRE
Filtreleme işlemi için genellikle kondansatör veya bobin gibi pasif devre elemanlarından faydalanılır. Doğrultmaç devrelerinde, filtreleme işlemi için en çok kullanılan yöntem kapasitif filtre devresidir. Bu filtre işleminde kondansatörlerden yararlanılır.
Kondansatör ile gerçekleştirilen filtre işlemi aşağıdaki şekilde ayrıntılı olarak gösterilmiştir. Sisteme enerji verildiğinde önce pozitif alternansın geldiğini varsayalım. Bu anda diyot doğru polarmalandığı için iletkendir. Üzerinden akım akmasına izin verir. Pozitif alternansın ilk yarısı yük üzerinde oluşur. Devredeki kondansatörde aynı anda pozitif alternansın ilk yarı değerine şarj olmuştur.
| Pozitif alternansta diyot iletken, kondansatör belirtilen yönde şarj oluyor |
| Negatif alternansın da diyot yalıtkan, kondansatör RL yükü üzerine deşarj oluyor. |
| Yük üzerinde görülen çıkış işaretinin dalga biçimi |
Şebekeden negatif alternans geldiğinde ise diyot ters polarma olduğu için yalıtımdadır. Kondansatörün deşarjı şehir şebekesinin negatif alternansı boyunca devam eder. Şebekenin pozitif alternansı tekrar geldiğinde bir önceki adımda anlatılan işlemler devam eder. Sonuçta çıkış yükü üzerinde oluşan işaret DC'ye oldukça yakındır. Çıkış işaretindeki dalgalanmaya "rıpıl" denildiğini belirtmiştik. DC güç kaynaklarında rıpıl faktörünün minimum düzeyde olması istenir. Bu amaçla filtreleme işlemi iyi yapılmalıdır.
Kondansatörle yapılan filtreleme işleminde kondansatörün kapasitesi büyük önem taşır. Aşağıdaki şekilde filtreleme kondansatörünün çıkış işaretine etkisi ayrıntılı olarak gösterilmiştir.
| Filtre kondansatörü değerlerinin çıkış işareti üzerinde etkileri |
| Tam dalga doğrultmaç devresinde kapasitif filtreleme işlemi ve rıpıl etkileri |
UYGULAMA
Aşağıdaki devrenin çıkış gerilimini ve ripple faktörünü bulmaya çalışalım.
Tamdalga doğrultmaç devresinde aşırı akımın önlenmesi
Devrenin ilk açılışında oluşan aşırı akım etkisini minimuma indirmek için genellikle bir akım sınırlama direnci kullanılır. Bu direnç şekil üzerinde Rani olarak tanımlanmıştır. Aşırı akım etkisini minimuma indirmek için kullanılan Rani direncinin değeri önemlidir. Bu direnç diyot üzerinden geçecek tepe akım değerini sınırlamalıdır. Uygulamalarda bu direnç üzerinde bir miktar güç harcaması olacağı dikkate alınmalıdır.
2.2- LC FİLTRE
Doğrultmaç devrelerinde rıpıl faktörünü minimuma indirmek için bir diğer alternatif bobin ve kondansatörden oluşan LC filtre devresi kullanmaktır. Aşağıdaki şekilde LC filtre devresi görülmektedir
Bu filtre devresinde bobinin endüktif reaktansı (XL) ve kondansatörün kapasitif reaktansından (XC) yararlanılarak filtre işlemi gerçekleştirilir. Böyle bir filtre devresinde giriş ve çıkış işaretlerinin dalga biçimleri aşağıdaki şekil üzerinde gösterilmiştir. Çıkış geriliminin alacağı değer ve dalgalılık miktarı aşağıda formüle edilmiştir.
2.3- π ve T FİLTRE
LC tipi filtre devreleri geliştirilerek çok daha kaliteli filtre devreleri oluşturulmuştur. π ve T tipi filtreler bu uygulamalara iyi bir örnektir. Rıpıl faktörünün minimuma indirilmesi gereken çok kaliteli doğrultmaç çıkışlarında bu tip filtreler kullanılabilir.
| π ve T tipi filtre devreleri |





